製品仕様
容器本体…SUS304
取っ手、脚…SUS304
キャップヘルール…SUS304
クランプバンド…SCS13
パッキン…シリコンゴム(オプション/フッ素ゴム)
キャスター…SUS+ウレタン車 (内ストッパー付2個)
開口部…4Sヘルール
●表面処理:内外面バフ研磨
【アクセサリーセット】 ①加圧口 ②安全弁 ③圧力計 ④手動二方ボールバルブ
JAN: 4589691014528
○ご使用に合わせて、アクセサリーを選定出来ます。
○下部排出の為、内容物が残留なく排出出来ます。
○受注生産品の為、「寸法」「材質」の変更や用途に合わせて特注加工ができます。
○【PCN-F-L】と比べ、蓋とクランプが軽く取扱いやすいです。
【セット内容】 ①加圧口 ②安全弁 ③圧力計 ④手動二方ボールバルブ
圧送用の装置を探しているけど、どんな部品が必要かわからない…
最低限必要なアクセサリーを揃えたい…
そんなお客様のために、日東金属工業がお勧めする圧送基本セットをご用意しました。
開口部がへルール(4Sサイズ)のスタンダードな圧力容器です。
タンクごと移動できるキャスター脚付きです。

加圧口 (2個)
容器にエアー等を送るためのジョイントです。
ヘルールタイプですので、取付、取り外しが容易です。
ボールバルブ付きで簡単に開閉できます。
ホース口(タケノコニップル)付きでホース接続が容易です。
加圧口は二個設置してあり、一つは加圧用、もう一つは圧抜き用に使います。
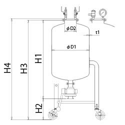
寸法参考図
サイズ表
| 型式 | 容量 | 内径 | 開口部 | 内高 | ドレン高 | 容器高 | 板厚 | ドレン | 重量 | 使用圧力 | 納期 |
|---|---|---|---|---|---|---|---|---|---|---|---|
| L | D1 | D2 | H1 | H2 | H3 | t | サイズ | kg | (常温) | 日 | |
| PCN-L-10-UT | 10 | 208.3 | 97.6 | 389 | 300 | 689 | 1.5 | 1S | 10.5 | 0~0.4MPa | 30 |
| PCN-L-20-UT | 20 | 259.4 | 97.6 | 488 | 300 | 788 | 1.5 | 1S | 12 | 0~0.4MPa | 30 |
| PCN-L-30-UT | 30 | 309.5 | 97.6 | 529 | 300 | 829 | 2.0 | 1.5S | 16 | 0~0.4MPa | 30 |
| PCN-L-40-UT | 40 | 345.6 | 97.6 | 559 | 300 | 859 | 2.0 | 1.5S | 18 | 0~0.18MPa | 30 |
| PCN-L-50-UT | 50 | 396.4 | 97.6 | 559 | 300 | 859 | 2.0 | 1.5S | 19 | 0~0.18MPa | 30 |

お客様の要望に合わせた装置の提案を致します
MONOVATEでは貯蔵容器の設計もご対応します!お客様の用途や業界のニーズに合わせて設計段階から緊密にコミュニケーションをとりながら、最適な形状や材質、機能を提案し実現します。当社の豊富な経験と実績を活かし、業務効率や製品の安全性を最優先に考慮した特注の貯蔵容器をお届けいたします。どんな要望もお気軽にご相談ください。
同カテゴリーのカスタマイズ製品事例
- 加減圧ジャケット容器 マグネット式撹拌機付き【採用事例】粉体と液体の溶解~脱泡用圧力容器

製薬メーカー様 納入
○粉体と液体を溶解・脱泡し他の機器へ圧送するために使用する、ステンレス圧力容器ユニットのオーダーメイド事例です。
・ステンレス圧力容器にマグネット式撹拌機(攪拌機/かくはん機)、恒温水循環装置、真空ポンプなどの周辺機器を組み合わせています。
- ステンレス製 試験用2L減圧ろ過器【採用事例】セラミックの原料ろ過に使われるろ過容器のカスタマイズ事例

「既存のガラス製のろ過装置では容量が足りない」「ろ液の回収に手持ちのポリボトルを使用したい」というご要望をもとにカスタマイズした製品です。
一度に~2L程度の吸引ろ過が可能。













